Άρθρα

Του Τάσου Πορτοκάλογλου
Διπλ.Ηλεκτρονικού Ηλεκτρολόγου Μηχανικού

Εχουμε ευπαθη ηλεκτρονικα κυκλωματα στο σκαφος μας που εχουν την αναγκη μιας σταθερης τασης ακομα και στην περιπτωση που εμεις βαζουμε εμπρος το μοτερ μας?

Ως θαλασσινοί μας αρέσει να ταξιδεύουμε. Τα σκάφη μας δίνουν τη δυνατότητα να ταξιδέψουμε. Ένας από τους πολλούς λόγους που μας αρέσει να είμαστε θαλασσινοί.

Όπως στα περισσότερα πράγματα, υπάρχει ένας σωστός και ένας λάθος τρόπος για να το κανεις.

Μια ευκολη ή μια δυσκολη υποθεση?

Μεγαλο ή μικρο κοστος? Αναγκαια ή οχι?

Πολλές συσκευές στο σκάγος μας απαιτούν την μόνιμη σύνδεση τους στον θετικό πόλο της μπαταρίας μας, βλέπε radio, vhf , gps κτλ.

Το καλοκαίρι πέρασε  αλλά αυτό δεν σημαίνει ότι πρέπει να παραμελήσουμε τις βάρκες μας ειδικά σε όσο αφορά την καλή συντήρηση των μπαταριών μας.

Τι ειναι αυτο που θα επρεπε να εχουν ολες οι βαρκες που στο κυκλωμα τους διαθετουν δυο μπαταριες?

Μα και βεβαια εναν αυτοματο ρελε φορτισης.

Σημερα θα σας δειξω τον διακοπτη both και τις παραλλαγες του.

Πως λειτουργει λοιπον ενας τετοιος διακοπτης?

Ίσως οι καλύτεροι διακόπτες αεροπορικού τύπου στεγανοί για χρήση σε υγρά περιβάλοντα.

 

1) Κάθε γραμμη μεταφοράς ενέργειας ΠΡΕΠΕΙ να ασφαλίζεται. Τι σημαινει αυτο? Κάθε γραμμη που φευγει ειτε απο την μπαταρια μας ειτε απο καποιον διακοπτη πρεπει να φερει ασφαλεια αναλογη της διατομης του καλωδιου.
2) Η ασφαλεια δεν προστατευει την συσκευη αλλα τον αγωγο - καλωδιο που μεταφερει την ενεργεια στην καταναλωση μας

ΙΡ - International Protection rating (πρότυπο προστασίας παρεχόμενης από περιβλήματα ηλεκτρικών & ηλεκτρονικών συσκευών

Οι μετατροπείς συνεχής σε εναλλασσόμενη τάση χωρίζονται σε τρεις κατηγορίες.

Υπαρχουν πολλες επιλογες για κατι τετοιο με την καθε μια να εχει τα υπερ και τα κατα της. Γενικα δεν υπαρχει καποιος μπουσουλας και ο καθε εγκαταστατης λειτουργει κατα το δοκουν.

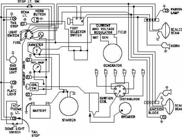
Υπάρχουν πολλές επιλογές για κάτι τέτοιο με την κάθε μια να έχει τα υπερ. και τα κατά της. Παρακάτω θα σας δείξω τον τρόπο καλωδίωσης ενός σκάφους με σχεδόν ότι μπορεί να δεχθεί ανεξάρτητα του μεγέθους του.

Τηλέφωνo: 
+306946777111

Έδρα: Λ. Καλυβίων 169, Λαγονήσι